Клуб любителей китайских скутеров

Форум клуба любителей китайских скутеров

      
Текущее время: 15 дек 2025, 05:04

Часовой пояс: UTC + 3 часа




Начать новую тему Ответить на тему  [ Сообщений: 32 ]  На страницу 1, 2, 3  След.
Автор Сообщение
 Заголовок сообщения: На клеммах акб до 16 вольт?!
СообщениеДобавлено: 27 янв 2023, 14:42 
Не в сети
Интересующийся
Интересующийся

Зарегистрирован: 26 дек 2022, 12:13
Сообщений: 37
Поблагодарил: раз(а)
Поблагодарили: раз(а)
Скутер: Alpha RX 11
Китайский скутер с двигателем 139qmb поставил аккумулятор и при добавление оборотов, на клемах акб до 16 вольт доходит
На холостом 13 вольт
Это норм?


Вернуться наверх
 Профиль  
 
 Заголовок сообщения: Re: Реле регулятор на скутер 5 pin
СообщениеДобавлено: 27 янв 2023, 15:13 
Не в сети
Старожил
Старожил

Зарегистрирован: 01 апр 2015, 19:36
Сообщений: 1168
Поблагодарил: раз(а)
Поблагодарили: раз(а)
Медали: 1
За тех. помощь 2-й степени (1)
Скутер: GXomegaS150
Стаж: ∞∞∞
Эти 5ти контактные регуляторы(5пин в одной колодке) всегда высокую напругу дают.Не нормально,меняйте регулятор,либо грузите его пополной,но второй вариант не очень рационален.


Вернуться наверх
 Профиль  
 
 Заголовок сообщения: Регулятор напряжение (зарядки)
СообщениеДобавлено: 11 фев 2023, 11:48 
Не в сети
Интересующийся
Интересующийся

Зарегистрирован: 26 дек 2022, 12:13
Сообщений: 37
Поблагодарил: раз(а)
Поблагодарили: раз(а)
Скутер: Alpha RX 11
Двигатель 4Т 139QMB стоит 5 контактный регулятор
Можно ли поставить 4х контактный регулятор и как поставить? 5 контактных не нашел в магазинах, а ждать 2 месяца доставки с aliexpress не хочется


Вернуться наверх
 Профиль  
 
 Заголовок сообщения: Re: На клеммах акб до 16 вольт?!
СообщениеДобавлено: 11 фев 2023, 21:05 
Не в сети
Старожил
Старожил

Зарегистрирован: 01 апр 2015, 19:36
Сообщений: 1168
Поблагодарил: раз(а)
Поблагодарили: раз(а)
Медали: 1
За тех. помощь 2-й степени (1)
Скутер: GXomegaS150
Стаж: ∞∞∞
Если у Вас трёхфазное бортпитание,то лучше ставьте либо шестиконтактный,либо семиконтактный,они норм регулируют,а если однофазное,то можно и четырёхконтактный.


Вернуться наверх
 Профиль  
 
 Заголовок сообщения: Re: На клеммах акб до 16 вольт?!
СообщениеДобавлено: 23 фев 2023, 10:46 
Не в сети
Интересующийся
Интересующийся

Зарегистрирован: 26 дек 2022, 12:13
Сообщений: 37
Поблагодарил: раз(а)
Поблагодарили: раз(а)
Скутер: Alpha RX 11
GXΩ писал(а):
Если у Вас трёхфазное бортпитание,то лучше ставьте либо шестиконтактный,либо семиконтактный,они норм регулируют,а если однофазное,то можно и четырёхконтактный.

С генератора выходит 2 провода белый и желтый
В 5ти контактном есть черный провод, а в 4х контактном нет черного


Вернуться наверх
 Профиль  
 
 Заголовок сообщения: Re: На клеммах акб до 16 вольт?!
СообщениеДобавлено: 23 фев 2023, 12:42 
Не в сети
Старожил
Старожил
Аватар пользователя

Зарегистрирован: 24 окт 2010, 23:54
Сообщений: 1561
Откуда: Раменское
Поблагодарил: раз(а)
Поблагодарили: раз(а)
Медали: 4
За полезные и полные ответы. (1) За тех. помощь 1-й степени (1) За тех. помощь 2-й степени (1) За грамотность (1)
Скутер: Haobon qt10, S ZNEN-King, Рига-26
Стаж: C89
download/file.php?id=38769&mode=view
download/file.php?id=38800&mode=view
download/file.php?id=38788&t=1
4-х и 5-ти контактный рег.
Чёрный подключается на (+) после замка зажигания, или не подключается при его отсутствии.


Вернуться наверх
 Профиль  
 
 Заголовок сообщения: Проблема в регуляторе зарядки
СообщениеДобавлено: 28 фев 2023, 17:18 
Не в сети
Интересующийся
Интересующийся

Зарегистрирован: 26 дек 2022, 12:13
Сообщений: 37
Поблагодарил: раз(а)
Поблагодарили: раз(а)
Скутер: Alpha RX 11
Купил новый регулятор, но там 4ре контакта, а стоял 5 контакный (черный провод не стал подключать) подключил зеленый, красный, белый, желтый
На клемах акб до заводки 12,3 после заводки 13+
Как бы зарядка идет
Но свет без акб не горит
Пробывал ставил черный провод на красный не помогло
Померил на выходе с генератора на макс оборотах достигает 50 переменки
На холостых 25+, а на входе в регулятор 6-10 вольт без акб и с акб
Генератору плохо стало или искать 5ти контактный какой и стоял регулятор?


Вернуться наверх
 Профиль  
 
 Заголовок сообщения: Re: На клеммах акб до 16 вольт?!
СообщениеДобавлено: 02 мар 2023, 16:23 
Не в сети
Старожил
Старожил

Зарегистрирован: 01 апр 2015, 19:36
Сообщений: 1168
Поблагодарил: раз(а)
Поблагодарили: раз(а)
Медали: 1
За тех. помощь 2-й степени (1)
Скутер: GXomegaS150
Стаж: ∞∞∞
Цитата:
На клемах акб до заводки 12,3 после заводки 13+

13+ на ХХ или при перегазовке?
Возможно просто АКБ разряжен или сдох.Пока АКБ свой штатный номинал не наберёт,нормальную напругу он и не покажет.
Тот РН,что 16в выдаёт не ставьте;быстро батарею засадите.Верните его лучше обратно в магазин.


Вернуться наверх
 Профиль  
 
 Заголовок сообщения: Re: На клеммах акб до 16 вольт?!
СообщениеДобавлено: 04 мар 2023, 08:28 
Не в сети
Интересующийся
Интересующийся

Зарегистрирован: 26 дек 2022, 12:13
Сообщений: 37
Поблагодарил: раз(а)
Поблагодарили: раз(а)
Скутер: Alpha RX 11
GXΩ писал(а):
Цитата:
13+ на ХХ или при перегазовке?
Возможно просто АКБ разряжен или сдох. Пока АКБ свой штатный номинал не наберёт, нормальную напругу он и не покажет. Тот РН, что 16в выдаёт не ставьте; быстро батарею засадите. Верните его лучше обратно в магазин.



13+ на холостом. Проблема вот в чем на АКБ зарядка как бы идет, но как АКБ убираю и нет не какого света с новым 4х контактным регулятором
И со старым так же но только зарядка на АКБ еще не идет


Вернуться наверх
 Профиль  
 
 Заголовок сообщения: Re: На клеммах акб до 16 вольт?!
СообщениеДобавлено: 04 мар 2023, 20:06 
Не в сети
Старожил
Старожил

Зарегистрирован: 01 апр 2015, 19:36
Сообщений: 1168
Поблагодарил: раз(а)
Поблагодарили: раз(а)
Медали: 1
За тех. помощь 2-й степени (1)
Скутер: GXomegaS150
Стаж: ∞∞∞
У Вас бортсеть на постоянке сидит,поэтому без АКБ нет света.Зарядка есть и слава Богу.

Цитата:
На клемах акб до заводки 12,3 после заводки 13+

АКБ разряжен.Минимум должно быть 12,6-12,7.Если после полной зарядки опять на 12,3 падает,то думайте о замене батареи.


Вернуться наверх
 Профиль  
 
 Заголовок сообщения: Re: На клеммах акб до 16 вольт?!
СообщениеДобавлено: 07 мар 2023, 10:57 
Не в сети
Интересующийся
Интересующийся

Зарегистрирован: 26 дек 2022, 12:13
Сообщений: 37
Поблагодарил: раз(а)
Поблагодарили: раз(а)
Скутер: Alpha RX 11
GXΩ писал(а):
У Вас бортсеть на постоянке сидит,поэтому без АКБ нет света.Зарядка есть и слава Богу.



Стоял регулятор 5ти контактный и без АКБ был свет, как пропал свет, заменил регулятор. Не нашел 5ти контактный и поставил 4х.
Как перевести с постоянки?
Может по проводам я что перепутал
Подключал как на HONDA DIO


Вложения:
c5ed94c70eb030ba301a10a89aab0b4d.jpg
c5ed94c70eb030ba301a10a89aab0b4d.jpg [ 15.75 KiB | Просмотров: 10395 ]
Вернуться наверх
 Профиль  
 
 Заголовок сообщения: Re: На клеммах акб до 16 вольт?!
СообщениеДобавлено: 07 мар 2023, 23:34 
Не в сети
Старожил
Старожил

Зарегистрирован: 01 апр 2015, 19:36
Сообщений: 1168
Поблагодарил: раз(а)
Поблагодарили: раз(а)
Медали: 1
За тех. помощь 2-й степени (1)
Скутер: GXomegaS150
Стаж: ∞∞∞
Цитата:
Как перевести с постоянки?

Зачем?


Вернуться наверх
 Профиль  
 
 Заголовок сообщения: Re: На клеммах акб до 16 вольт?!
СообщениеДобавлено: 08 мар 2023, 12:06 
Не в сети
Интересующийся
Интересующийся

Зарегистрирован: 26 дек 2022, 12:13
Сообщений: 37
Поблагодарил: раз(а)
Поблагодарили: раз(а)
Скутер: Alpha RX 11
Сейчас горит все, на холостом 12 вольт на макс оборотах 18 вольт сжег лампочку головного света
В общем проблема в китайском реле напряжения
Сделанного из чего то непонятного
А подключил старое реле лампочка 12 вольт моргает, посмотрел мультиметром и напряжение скачет от 4,7 до 15 вольт
Надо искать 5ти контактное реле и будет все хорошо


Вернуться наверх
 Профиль  
 
 Заголовок сообщения: Re: На клеммах акб до 16 вольт?!
СообщениеДобавлено: 08 мар 2023, 12:50 
Не в сети
Интересующийся
Интересующийся

Зарегистрирован: 26 дек 2022, 12:13
Сообщений: 37
Поблагодарил: раз(а)
Поблагодарили: раз(а)
Скутер: Alpha RX 11
GXΩ писал(а):
Цитата:
Как перевести с постоянки?

Зачем?

Так и должно быть?


Вернуться наверх
 Профиль  
 
 Заголовок сообщения: Re: На клеммах акб до 16 вольт?!
СообщениеДобавлено: 09 мар 2023, 17:15 
Не в сети
Старожил
Старожил

Зарегистрирован: 01 апр 2015, 19:36
Сообщений: 1168
Поблагодарил: раз(а)
Поблагодарили: раз(а)
Медали: 1
За тех. помощь 2-й степени (1)
Скутер: GXomegaS150
Стаж: ∞∞∞
XOMC писал(а):
GXΩ писал(а):
Цитата:
Как перевести с постоянки?

Зачем?

Так и должно быть?

Что должно быть?
Цитата:
Сейчас горит все, на холостом 12 вольт на макс оборотах 18 вольт сжег лампочку головного света

Так точно не должно быть.
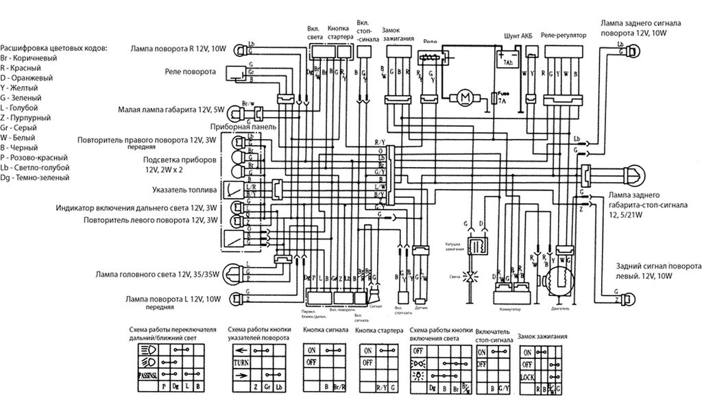
В мануале к Вашему мопеду есть электросхема,подключайте согласно ей или если её нет,выше ссылки на схемы есть ,попробуйте по ним подключить.Без АКБ нежелательно мопед юзать;регулятор должен считывать состояние бортнапряжения и в соответствии с этим подавать нужные для зарядки параметры питания.


Вернуться наверх
 Профиль  
 
Показать сообщения за:  Сортировать по:  
Начать новую тему Ответить на тему  [ Сообщений: 32 ]  На страницу 1, 2, 3  След.

Часовой пояс: UTC + 3 часа


Кто сейчас на форуме

Сейчас этот форум просматривают: нет зарегистрированных пользователей и гости: 51


Вы не можете начинать темы
Вы не можете отвечать на сообщения
Вы не можете редактировать свои сообщения
Вы не можете удалять свои сообщения
Вы не можете добавлять вложения

Перейти:  
cron
Powered by phpBB © phpBB Group
china-scooter.ru © 2006-2019