Клуб любителей китайских скутеров

Форум клуба любителей китайских скутеров

      
Текущее время: 17 дек 2025, 11:15

Часовой пояс: UTC + 3 часа


Правила форума


Посмотреть правила форума



Начать новую тему Ответить на тему  [ Сообщений: 159 ]  На страницу 1, 2, 3, 4, 5 ... 11  След.
Автор Сообщение
 Заголовок сообщения: индикатор температуры и перегрева двигателя с биппером
СообщениеДобавлено: 24 июл 2007, 10:39 
Не в сети
Посетитель
Посетитель
Аватар пользователя

Зарегистрирован: 27 июн 2007, 08:30
Сообщений: 174
Откуда: г.Луганск (Украина)
Поблагодарил: раз(а)
Поблагодарили: раз(а)
Скутер: FADA FD50QT-11
Стаж: с апреля 2007
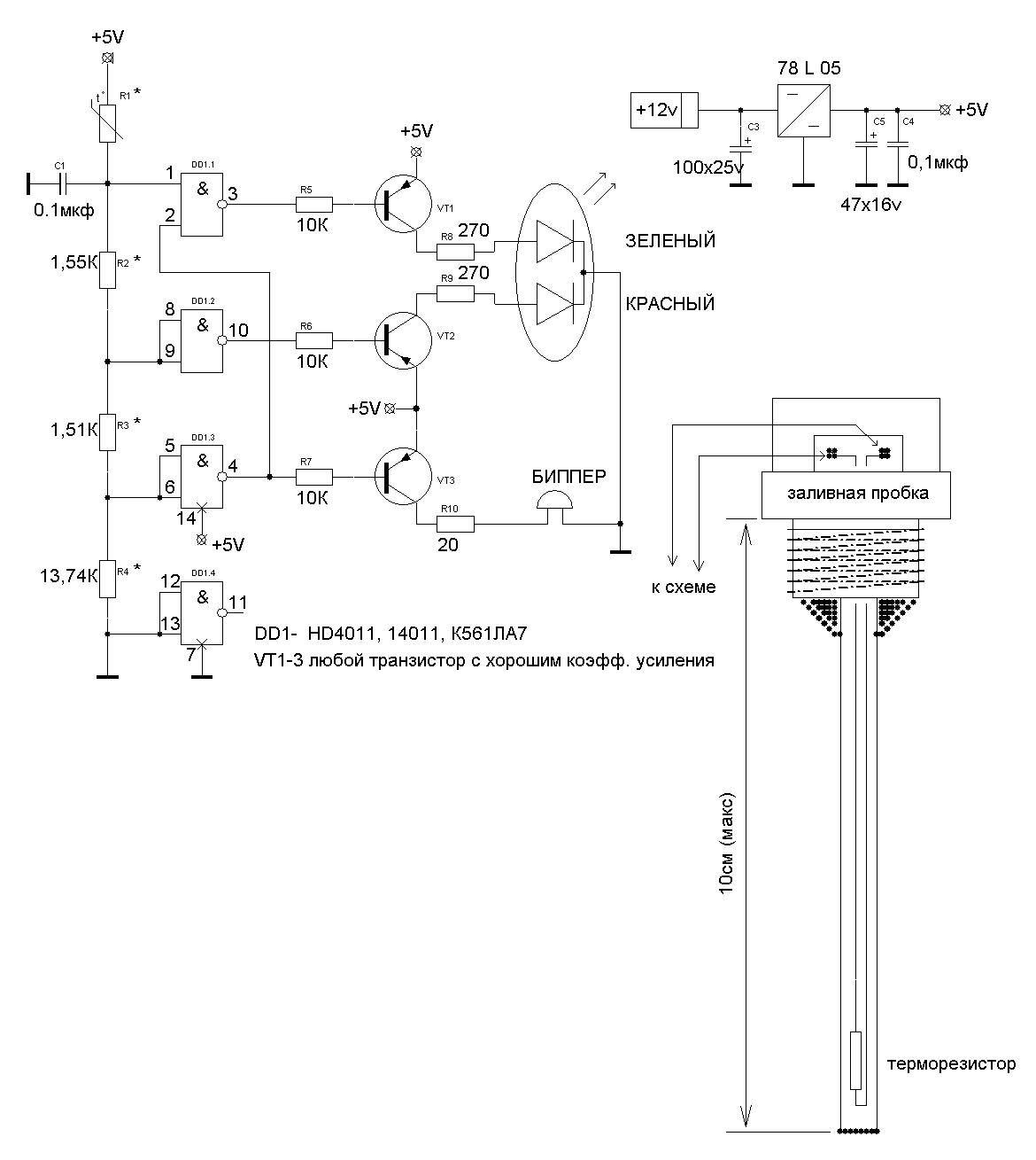
Сваял тут схемку, проверено -работает. Очень полезная штука.
Меряю температуру двигателя по температуре масла (как в запорожцах). Да еще и звуковая индикация есть, если на приборку глянуть забудешь или солнце засветку даст.
Кто мало мальски знаком с электроникой- сам соберет, кто нет, у того друзья найдутся.
Вмешательства (переделок) в двигателе вообще нет, себестоимость - 1-3 бакса, а вещь очень нужная, особенно в жару.

давайте "мыло" - перешлю.
у кого какие пожелания или усовершенствования возникнут - с удовольствием послушаю. если чего не нравиться - тоже пишите,
обсудим.


Вложения:
.zip [54.38 KiB]
Скачиваний: 1106
.jpg
.jpg [ 139.23 KiB | Просмотров: 16232 ]

_________________
Изображение


Последний раз редактировалось alik 01 июн 2009, 11:33, всего редактировалось 1 раз.
Вернуться наверх
 Профиль  
 
 Заголовок сообщения:
СообщениеДобавлено: 25 июл 2007, 21:57 
Не в сети
Посетитель
Посетитель
Аватар пользователя

Зарегистрирован: 15 авг 2006, 19:06
Сообщений: 107
Откуда: Москва. Йасенево
Поблагодарил: раз(а)
Поблагодарили: раз(а)
Скутер: Stels trigger 4t 125cc
Стаж: 10
кароче специально для тех кто ниасилил рапидшару :)

_________________________________

------------->>>
Клик сюда <<<-------------
_________________________________


А ваше наверно стоит это дело в статьи засунуть :)


Вернуться наверх
 Профиль  
 
 Заголовок сообщения:
СообщениеДобавлено: 26 июл 2007, 08:28 
Не в сети
Посетитель
Посетитель
Аватар пользователя

Зарегистрирован: 08 апр 2007, 15:43
Сообщений: 192
Откуда: Орел
Поблагодарил: раз(а)
Поблагодарили: раз(а)
Медали: 1
За вклад в развитие клуба (1)
Скутер: Honling Boomerang 125
Стаж: 3 сезона
Выкладываю картинку без текста!
Нажмите будет увеличение!

Изображение


Вернуться наверх
 Профиль  
 
 Заголовок сообщения:
СообщениеДобавлено: 28 июл 2007, 19:17 
Не в сети
Интересующийся
Интересующийся
Аватар пользователя

Зарегистрирован: 27 июл 2007, 22:42
Сообщений: 42
Откуда: МСК
Поблагодарил: раз(а)
Поблагодарили: раз(а)
уууу.... :shock:
вООООт почему уроки физики оказываецца были б полезными! :?

иТакъ - объява:

Исчу учителя. пЭрвый урок, построение данного девайса. Естессно с щедрым вознаграждением! :wink:
зЫ - я на полном серьезе!!
Раз уж с этим связываться, то капитально - надоело быть нубом! :evil:

Контактная инфа, в :evil: профиле.
Аппарат вероятней всего будет Keeway F-ACT (Focus) 150 или аналог под другим брендом.

Буду очень признателен за любую помощь. отблагодарю материально, и душеввнО! :roll: :D


Вернуться наверх
 Профиль  
 
 Заголовок сообщения:
СообщениеДобавлено: 28 июл 2007, 21:43 
Не в сети
Новичок
Новичок
Аватар пользователя

Зарегистрирован: 27 июл 2007, 14:05
Сообщений: 52
Откуда: украина г.Николаев
Поблагодарил: раз(а)
Поблагодарили: раз(а)
ну и что там можно понять ты сам хоть понимаешь принцип работы где ты где это перерисовал


Вернуться наверх
 Профиль  
 
 Заголовок сообщения:
СообщениеДобавлено: 29 июл 2007, 14:48 
Не в сети
Искатель приключений
Аватар пользователя

Зарегистрирован: 14 апр 2007, 12:11
Сообщений: 641
Откуда: СПб, АВИАГОРОДОК
Поблагодарил: раз(а)
Поблагодарили: раз(а)
Медали: 1
За дальнобой 2-й степени. (1)
Скутер: ABM WIND
Стаж: "А" с 89г
mobi67 писал(а):
ну и что там можно понять ты сам хоть понимаешь принцип работы где ты где это перерисовал

Абсолютно все понятно...

_________________
КРИКУ-КРИК!
Я весь тут http://vkontakte.ru/profile.php?id=954321
или тут http://motopian.ru


Вернуться наверх
 Профиль  
 
 Заголовок сообщения:
СообщениеДобавлено: 29 июл 2007, 15:03 
Не в сети
Посетитель
Посетитель
Аватар пользователя

Зарегистрирован: 08 апр 2007, 15:43
Сообщений: 192
Откуда: Орел
Поблагодарил: раз(а)
Поблагодарили: раз(а)
Медали: 1
За вклад в развитие клуба (1)
Скутер: Honling Boomerang 125
Стаж: 3 сезона
mobi67 писал(а):
ну и что там можно понять ты сам хоть понимаешь принцип работы где ты где это перерисовал

Уважаемый, не проовали кликнуть на рисунок? я же написал!


Вернуться наверх
 Профиль  
 
 Заголовок сообщения:
СообщениеДобавлено: 29 июл 2007, 16:55 
Не в сети
Новичок
Новичок
Аватар пользователя

Зарегистрирован: 27 июл 2007, 14:05
Сообщений: 52
Откуда: украина г.Николаев
Поблагодарил: раз(а)
Поблагодарили: раз(а)
если люди дают совет так они описуют прицип работы установку и тд я могу тебе сотни схем нарисовать а ты потом разгадуй ребусы


Вернуться наверх
 Профиль  
 
 Заголовок сообщения:
СообщениеДобавлено: 29 июл 2007, 17:59 
Не в сети
Посетитель
Посетитель
Аватар пользователя

Зарегистрирован: 24 июл 2007, 21:54
Сообщений: 194
Откуда: Замкадье, Химки.
Поблагодарил: раз(а)
Поблагодарили: раз(а)
Скутер: Honda Magna V-Twin
Стаж: 1 сезон
Автор, если можно, опишите в виде статьи и выложите на сайте, в разделе ремонт и эксплуатация. Полезная вещ.


Вернуться наверх
 Профиль  
 
 Заголовок сообщения: Re: индикатор температуры и перегрева двигателя с биппером
СообщениеДобавлено: 29 июл 2007, 23:15 
Не в сети
Опытный
Опытный
Аватар пользователя

Зарегистрирован: 24 июн 2007, 11:30
Сообщений: 845
Откуда: Архангельск
Поблагодарил: раз(а)
Поблагодарили: раз(а)
Медали: 1
За тех. помощь 2-й степени (1)
Скутер: Jog zx, Vespa ET2, Lifan-qt15
Стаж: 9
а что если бипер убрать, а светодиоды сделатт не 2,а 3штуки зеленый желтый и красный, вместо того чтобы вместо желтого горели оба. или можно например сделать чтобы зеленый не погасал а горели они так зеленый,потом добавляется желтый, потом, красный. т е горят все вместе а красный можно поставить который яркий, тогда уж точно незаметить сложно будет и биппера ненадо.

как это будет выглядеть на сехме если так сделать?


Вернуться наверх
 Профиль  
 
 Заголовок сообщения: Температура...
СообщениеДобавлено: 30 июл 2007, 08:48 
Не в сети
Интересующийся
Интересующийся
Аватар пользователя

Зарегистрирован: 11 май 2007, 14:08
Сообщений: 28
Откуда: Жмеринка
Поблагодарил: раз(а)
Поблагодарили: раз(а)
Скутер: Kinroad (4T China)) )
Стаж: 4
Пару слов в поддержку автору:
Схема классная и до боли елементарная, а если кому-то непонятен принцип действия, то пусть не заморачиваются и попросят людей знающих.
Автору огромный респект!!!

_________________
Лучше падать не уметь...


Вернуться наверх
 Профиль  
 
 Заголовок сообщения:
СообщениеДобавлено: 30 июл 2007, 09:53 
Не в сети
Посетитель
Посетитель
Аватар пользователя

Зарегистрирован: 27 июн 2007, 08:30
Сообщений: 174
Откуда: г.Луганск (Украина)
Поблагодарил: раз(а)
Поблагодарили: раз(а)
Скутер: FADA FD50QT-11
Стаж: с апреля 2007
Ребята !!!! Постараюсь ответить всем.
Я уже не сильно молодой, и перед тем как создавать схему, продумывал всё.
первое: у мненя нет цели делать из "приборки" целую "новогоднюю ёлку", получаемая информация должна быть оптимально достаточной.
второе: минимум вмешательства и изменения конструкции скутера.
третье: индикация критического значения всегда должна дублироваться для надёжности (простота конструкции также повышает надежность).
этими принципами я и руководствовался.
кстати! индикатор (светодиод) оформлен мной тоже оригинально.,
я купил за 2гривны (Украина :) ) китайский фонарик в виде трубочки с кнопочкой, который вешается на ключи. всё от туда выкинул, вставил двухцветный светодиод, залил герметиком - получилось достойно.
Куда крепить!?!!?! Нашел! Открутил один винт из крышки бачка тормозной жидкости, взял винт подлиннее (черный по стилю лучше т.к. фонарик корпусом тоже черный, да и бачёк тоже :D ) Стайлинг блин!! Взял хомутик металлический, такими проводочки прижимают (на вид как вопросительный знак ( :?: ) только на бок положите :) ), черного не было, так взял на него надел термоусадку черненькую.
Данный вид крепления позволяет, опять таки не сверля и не ломая ничего, снимать приборку (верхнюю крышку) не снимая индикатора.
От него провод (взял от дохлой мышки) культурненько уходит за бачок.
Возле этого бочка, под приборкой, рекомендую закрепить и биппер, т.к.
там довольно большие щели и звук хорошо "выходит" наружу :wink: .
на передок лучше протянуть кабель (жил 5-6) ивывести только индикатор, биппер ну и запитать (не скупитесь на разъемы) :!:
Саму схему засунул под пластик возле двига, провод к термодатчику
закрепил к уже имеющейся там связке проводов идущих к двигателю.
Возле пробки (чуть выше её) на двиге есть отверстие с резьбой, рекомендую на нем также - хомутиком закрепить, промежуточно провод,
вибрации там сильные... ну сами понимаете. Сделал всё так по тому, что входные цепи должны быть минимально возможной длинны (знатоки знают).
Ух!! Всё! Хорош писать! Чё еще не понятно - "на мыло".
Очень рад что схема понравилась, пишите мне отзывы. Может еще что сваять?

brat_ii@list.ru
icq - 377311003
skype - oleg-oleg1

P.S. как сделаете - приготовтесь !!! Сразу узнаете много нового о своих лошадках. И поймете как долго и сильно вы йх "мучали и в пот вгоняли".


Вложения:
.zip [54.38 KiB]
Скачиваний: 859
.jpg
.jpg [ 139.23 KiB | Просмотров: 16109 ]

_________________
Изображение


Последний раз редактировалось alik 01 июн 2009, 11:31, всего редактировалось 3 раз(а).
Вернуться наверх
 Профиль  
 
 Заголовок сообщения:
СообщениеДобавлено: 31 июл 2007, 08:42 
Не в сети
Посетитель
Посетитель
Аватар пользователя

Зарегистрирован: 27 июн 2007, 08:30
Сообщений: 174
Откуда: г.Луганск (Украина)
Поблагодарил: раз(а)
Поблагодарили: раз(а)
Скутер: FADA FD50QT-11
Стаж: с апреля 2007
а Авель чего-то молчит....
8)
его мнение было-бы интересно.

_________________
Изображение


Вернуться наверх
 Профиль  
 
 Заголовок сообщения: Re: Температура...
СообщениеДобавлено: 01 авг 2007, 00:53 
Не в сети
Наблюдатель

Зарегистрирован: 20 июл 2007, 16:16
Сообщений: 5
Поблагодарил: раз(а)
Поблагодарили: раз(а)
Evgeniy_LFM писал(а):
Пару слов в поддержку автору:
Схема классная и до боли елементарная, а если кому-то непонятен принцип действия, то пусть не заморачиваются и попросят людей знающих.
Автору огромный респект!!!


+1


Вернуться наверх
 Профиль  
 
 Заголовок сообщения: Re: Температура...
СообщениеДобавлено: 01 авг 2007, 21:39 
Не в сети
Новичок
Новичок
Аватар пользователя

Зарегистрирован: 27 июл 2007, 14:05
Сообщений: 52
Откуда: украина г.Николаев
Поблагодарил: раз(а)
Поблагодарили: раз(а)
FerZ писал(а):
Evgeniy_LFM писал(а):
Пару слов в поддержку автору:
Схема классная и до боли елементарная, а если кому-то непонятен принцип действия, то пусть не заморачиваются и попросят людей знающих.
Автору огромный респект!!!


грамотей я таких схем столько съел сколько ты не выкакал вопрос для не замороченного для чего нужна контактная группа DD1.4


+1 от Атомщик! за оскорбление!Если ты умный, то почему сам так не сделал?


Вернуться наверх
 Профиль  
 
Показать сообщения за:  Сортировать по:  
Начать новую тему Ответить на тему  [ Сообщений: 159 ]  На страницу 1, 2, 3, 4, 5 ... 11  След.

Часовой пояс: UTC + 3 часа


Кто сейчас на форуме

Сейчас этот форум просматривают: нет зарегистрированных пользователей и гости: 127


Вы не можете начинать темы
Вы не можете отвечать на сообщения
Вы не можете редактировать свои сообщения
Вы не можете удалять свои сообщения
Вы не можете добавлять вложения

Перейти:  
Powered by phpBB © phpBB Group
china-scooter.ru © 2006-2019