Клуб любителей китайских скутеров

Форум клуба любителей китайских скутеров

      
Текущее время: 19 Mar 2026, 04:51

Часовой пояс: UTC + 3 часа


Правила форума


Правила форума

Если ваш вопрос касается неисправности вашего скутера, или у вас возникли затруднения с эксплуатацией, или тюнингом, предварительно укажите:
Модель и производителя скутера;
Модель двигателя;
Тактность двигателя и предположительный объём.
После этого, излагайте суть проблемы.
Не забывайте, название поста должно как можно ближе отражать суть проблемы.



Начать новую тему Ответить на тему  [ Сообщений: 18 ]  На страницу Пред.  1, 2
Автор Сообщение
 Заголовок сообщения: Re: Стартер не крутит, помогите!!
СообщениеДобавлено: 19 Mar 2013, 10:56 
Не в сети
Старожил
Старожил
Аватар пользователя

Зарегистрирован: 20 Apr 2007, 21:20
Сообщений: 2828
Откуда: Германия
Поблагодарил: раз(а)
Поблагодарили: раз(а)
Скутер: 139QMB
Стаж: 7
mad_plumber писал(а):
конти
это вхолостую
при стартере-нагрузке может проседать


Правильно, заряд аккумулятора замеряют в холостую.
Напряжение зарядки аккумулятора на рабочем двигателе.
То что напряжение при большой нагрузке проседает это понятно.

Автору могу посоветовать зачистить массу на двигателе, иммено там она часто закисает, да и за повышенного сопротивления ток на этом месте не пройдёт, и батарею заряди.

_________________
Продумано не сказано!
Сказано не услышано!
Услышано не понято!
Понято не принято!
Принято не сделано!
Сделано не законченно!


Вернуться наверх
 Профиль  
 
 Заголовок сообщения: Re: Стартер не крутит, помогите!!
СообщениеДобавлено: 20 Mar 2013, 11:13 
Не в сети
Старожил
Старожил
Аватар пользователя

Зарегистрирован: 18 Oct 2010, 06:21
Сообщений: 2538
Откуда: Кубань
Поблагодарил: раз(а)
Поблагодарили: раз(а)
Медали: 4
За полезные и полные ответы. (1) За тех. помощь 1-й степени (1) За тех. помощь 2-й степени (1) За вклад в развитие клуба (1)
Скутер: RACER uragan- 82сс.
Стаж: ***
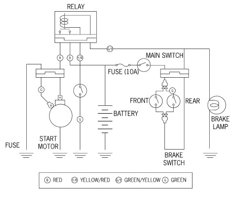
wadik36
Эл. схема питания стартера.


Вложения:
Безымянный.jpg
Безымянный.jpg [ 28.19 KiB | Просмотров: 1057 ]

_________________
"Добрым словом и револьвером, вы добьетесь намного большего.... чем одним добрым словом"
...Пишу с ошибками, читаю по слогам.
Вернуться наверх
 Профиль  
 
 Заголовок сообщения: Re: Стартер не крутит, помогите!!
СообщениеДобавлено: 20 Mar 2013, 17:11 
Не в сети
Наблюдатель

Зарегистрирован: 01 Mar 2013, 19:09
Сообщений: 5
Поблагодарил: раз(а)
Поблагодарили: раз(а)
Скутер: Omaks Virtuality
Стаж: 2
Будем пробовать!


Вернуться наверх
 Профиль  
 
Показать сообщения за:  Сортировать по:  
Начать новую тему Ответить на тему  [ Сообщений: 18 ]  На страницу Пред.  1, 2

Часовой пояс: UTC + 3 часа


Кто сейчас на форуме

Сейчас этот форум просматривают: нет зарегистрированных пользователей и гости: 9


Вы не можете начинать темы
Вы не можете отвечать на сообщения
Вы не можете редактировать свои сообщения
Вы не можете удалять свои сообщения
Вы не можете добавлять вложения

Перейти:  
Powered by phpBB © phpBB Group
china-scooter.ru © 2006-2019