Клуб любителей китайских скутеров

Форум клуба любителей китайских скутеров

      
Текущее время: 30 Apr 2026, 16:22

Часовой пояс: UTC + 3 часа


Правила форума


Посмотреть правила форума



Начать новую тему Ответить на тему  [ Сообщений: 10 ] 
Автор Сообщение
 Заголовок сообщения: Инструкция на сигнализацию
СообщениеДобавлено: 19 Sep 2008, 15:28 
Не в сети
Наблюдатель

Зарегистрирован: 24 Aug 2008, 14:33
Сообщений: 4
Откуда: Краснодар
Поблагодарил: раз(а)
Поблагодарили: раз(а)
Скутер: Honling HL 50 QT-2
Очень нужна инструкция на сигнализацию типа http://www.scootermag.ru/new/shop/product/1090/


Вернуться наверх
 Профиль  
 
 Заголовок сообщения: Re: Инструкция на сигнализацию
СообщениеДобавлено: 25 Sep 2008, 20:15 
Не в сети
Старожил
Старожил
Аватар пользователя

Зарегистрирован: 20 Apr 2007, 21:20
Сообщений: 2828
Откуда: Германия
Поблагодарил: раз(а)
Поблагодарили: раз(а)
Скутер: 139QMB
Стаж: 7
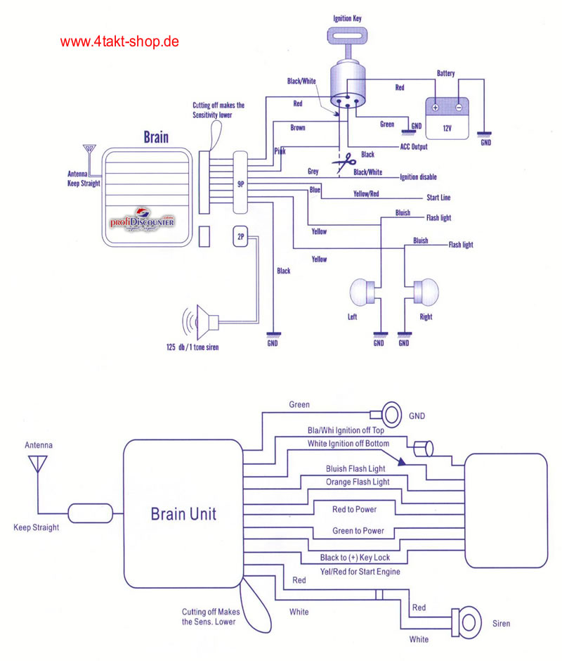
Глянь эту:


Вложения:
alarm_anleitung_800.jpg
alarm_anleitung_800.jpg [ 105.11 KiB | Просмотров: 10627 ]

_________________
Продумано не сказано!
Сказано не услышано!
Услышано не понято!
Понято не принято!
Принято не сделано!
Сделано не законченно!
Вернуться наверх
 Профиль  
 
 Заголовок сообщения: Re: Инструкция на сигнализацию
СообщениеДобавлено: 26 Feb 2009, 22:26 
Не в сети
Интересующийся
Интересующийся

Зарегистрирован: 22 Feb 2009, 12:57
Сообщений: 23
Откуда: Москва, Орехово-Борисово
Поблагодарил: раз(а)
Поблагодарили: раз(а)
Скутер: Jialing JL50QT-16. ЗиД Пилот 50-01
Стаж: 30 км
konti1679 писал(а):
Глянь эту:


А где Вы эту схему нашли? Как она называется?
Очень похоже по описанию на сигналку, которая на моем Jialing JL50QT-16.
А нет схемы с лучшем разрешением? А то ничего не разобрать в обозначениях.


Вернуться наверх
 Профиль  
 
 Заголовок сообщения: Re: Инструкция на сигнализацию
СообщениеДобавлено: 27 Feb 2009, 01:24 
Не в сети
Старожил
Старожил
Аватар пользователя

Зарегистрирован: 20 Apr 2007, 21:20
Сообщений: 2828
Откуда: Германия
Поблагодарил: раз(а)
Поблагодарили: раз(а)
Скутер: 139QMB
Стаж: 7
seva писал(а):
konti1679 писал(а):
Глянь эту:


А где Вы эту схему нашли? Как она называется?
Очень похоже по описанию на сигналку, которая на моем Jialing JL50QT-16.
А нет схемы с лучшем разрешением? А то ничего не разобрать в обозначениях.


Вложения:
alarm_schaltplan.jpg
alarm_schaltplan.jpg [ 78.78 KiB | Просмотров: 10506 ]

_________________
Продумано не сказано!
Сказано не услышано!
Услышано не понято!
Понято не принято!
Принято не сделано!
Сделано не законченно!
Вернуться наверх
 Профиль  
 
 Заголовок сообщения: Re: Инструкция на сигнализацию
СообщениеДобавлено: 27 Feb 2009, 01:36 
Не в сети
Старожил
Старожил
Аватар пользователя

Зарегистрирован: 20 Apr 2007, 21:20
Сообщений: 2828
Откуда: Германия
Поблагодарил: раз(а)
Поблагодарили: раз(а)
Скутер: 139QMB
Стаж: 7
Krevedko писал(а):
Подскажите, как регулировать чувствительность датчика удара с брелока? На брелоке 3 кнопки: снять, поставить, автозавод.


Не каждая сигналка настраивается с брелка, гляньте на свою, если есть петля, то перерезав её чувствительность уменьшится
Второй вариант, в корпусе сигналки стоит пробка, вынув пробку можно настроить чувствительность отвёрткой.
Третий вариант, сигнализация реагирует на звук и вибрацию, её установка влияет на чувствительность. Если прикрепить с контактом к раме чувствительность высокая, на пластмассе низкая.

С брелка у меня например не работает, поищите пожалуйста по форуму!

_________________
Продумано не сказано!
Сказано не услышано!
Услышано не понято!
Понято не принято!
Принято не сделано!
Сделано не законченно!


Вернуться наверх
 Профиль  
 
 Заголовок сообщения: Re: Инструкция на сигнализацию
СообщениеДобавлено: 27 Feb 2009, 15:01 
Не в сети
Опытный
Опытный
Аватар пользователя

Зарегистрирован: 20 Jul 2008, 18:08
Сообщений: 617
Откуда: Ессентуки, Пас. Белей уголь (маленький посёлочек вблизи гор)
Поблагодарил: раз(а)
Поблагодарили: раз(а)
Медали: 4
За дальнобой 2-й степени. (1) За статью 2-й степени (1) За вклад в развитие клуба (1) За инновации (1)
Скутер: YINXIANG 72cc
Стаж: С 19.08.08
Вопрос ко всем: можно ли настроить громкость сигналки: например когда нажимаю поставить/выключить сигналку звук тихий а при попытке "угона" ( тфу тфу тфу) орала на максимум?

_________________
中国は非常に急速に、陽気な騒ぎの50の立方体運転する(с)я, на японском))


Вернуться наверх
 Профиль  
 
 Заголовок сообщения: Re: Инструкция на сигнализацию
СообщениеДобавлено: 02 Mar 2009, 17:28 
Не в сети
Опытный
Опытный
Аватар пользователя

Зарегистрирован: 20 Jul 2008, 18:08
Сообщений: 617
Откуда: Ессентуки, Пас. Белей уголь (маленький посёлочек вблизи гор)
Поблагодарил: раз(а)
Поблагодарили: раз(а)
Медали: 4
За дальнобой 2-й степени. (1) За статью 2-й степени (1) За вклад в развитие клуба (1) За инновации (1)
Скутер: YINXIANG 72cc
Стаж: С 19.08.08
Ну так что можно так зделать? 8-)

_________________
中国は非常に急速に、陽気な騒ぎの50の立方体運転する(с)я, на японском))


Вернуться наверх
 Профиль  
 
 Заголовок сообщения: Re: Инструкция на сигнализацию
СообщениеДобавлено: 29 Apr 2009, 12:26 
Не в сети
Наблюдатель

Зарегистрирован: 23 Apr 2009, 00:12
Сообщений: 9
Откуда: Самара
Поблагодарил: раз(а)
Поблагодарили: раз(а)
Скутер: метиан, хонлинг, мопеды Зид и дельта.
Стаж: 6 лет.
Ставь тумблер на колокол, поставил на охрану+вкл. тумблер.


Вернуться наверх
 Профиль  
 
 Заголовок сообщения: Re: Инструкция на сигнализацию
СообщениеДобавлено: 02 Dec 2010, 02:14 
Не в сети
Интересующийся
Интересующийся
Аватар пользователя

Зарегистрирован: 11 Oct 2010, 15:22
Сообщений: 26
Откуда: Нижний Новгород
Поблагодарил: раз(а)
Поблагодарили: раз(а)
Скутер: Irbis Nirvana 150
Стаж: 1 сезон
Судя по этой схеме и описанию, с брелка нельзя дистанционно двигатель заглушить? Или включить "тихий" режим постановки на охрану?

_________________
Чтобы что-то получилось - делай это сам!!!!


Вернуться наверх
 Профиль  
 
 Заголовок сообщения: Re: Инструкция на сигнализацию
СообщениеДобавлено: 07 Apr 2011, 22:34 
Не в сети
Новичок
Новичок
Аватар пользователя

Зарегистрирован: 09 Aug 2010, 13:26
Сообщений: 63
Откуда: Калининград
Поблагодарил: раз(а)
Поблагодарили: раз(а)
Медали: 1
За стайлинг (1)
Скутер: Hiker 125DD
Стаж: 9960км
Купил такую сигнализацию. Поставил. С брелка не заводится (наверно из-за светодиодного тормоза). С кнопки заводится, но с ключа не глушится, а с брелка. В чём проблема? Помогите

_________________
Бывшие: Joy-R 72cc, Loncin Venus 72cc
Сейчас: Hiker 125DD
Стантрайдинг - это жизнь!


Вернуться наверх
 Профиль  
 
Показать сообщения за:  Сортировать по:  
Начать новую тему Ответить на тему  [ Сообщений: 10 ] 

Часовой пояс: UTC + 3 часа


Кто сейчас на форуме

Сейчас этот форум просматривают: нет зарегистрированных пользователей и гости: 1


Вы не можете начинать темы
Вы не можете отвечать на сообщения
Вы не можете редактировать свои сообщения
Вы не можете удалять свои сообщения
Вы не можете добавлять вложения

Перейти:  
Powered by phpBB © phpBB Group
china-scooter.ru © 2006-2019