Клуб любителей китайских скутеров

Форум клуба любителей китайских скутеров

      
Текущее время: 20 Jan 2026, 11:22

Часовой пояс: UTC + 3 часа


Правила форума


Посмотреть правила форума



Начать новую тему Ответить на тему  [ Сообщений: 3 ] 
Автор Сообщение
 Заголовок сообщения: помогите разобраться со схемой
СообщениеДобавлено: 15 Apr 2009, 18:10 
Не в сети
Интересующийся
Интересующийся

Зарегистрирован: 20 Feb 2009, 01:29
Сообщений: 21
Поблагодарил: раз(а)
Поблагодарили: раз(а)
Скутер: honling qt-9
Стаж: 1
<a target="_blank" href="http://radikal.ru/F/s55.radikal.ru/i150/0904/3c/e51d54823a61.jpg.html"><img src="http://s55.radikal.ru/i150/0904/3c/e51d54823a61t.jpg" ></a>


yellow yellow походу + на поворотники
white white сирена
black -
red +
остальные не пойму куда подключать заранее спасибо


Вернуться наверх
 Профиль  
 
 Заголовок сообщения: Re: помогите разобраться со схемой
СообщениеДобавлено: 15 Apr 2009, 18:11 
Не в сети
Интересующийся
Интересующийся

Зарегистрирован: 20 Feb 2009, 01:29
Сообщений: 21
Поблагодарил: раз(а)
Поблагодарили: раз(а)
Скутер: honling qt-9
Стаж: 1
http://radikal.ru/F/s55.radikal.ru/i150 ... 1.jpg.html


Вернуться наверх
 Профиль  
 
 Заголовок сообщения: Re: помогите разобраться со схемой
СообщениеДобавлено: 15 Apr 2009, 19:16 
Не в сети
Старожил
Старожил
Аватар пользователя

Зарегистрирован: 20 Apr 2007, 21:20
Сообщений: 2828
Откуда: Германия
Поблагодарил: раз(а)
Поблагодарили: раз(а)
Скутер: 139QMB
Стаж: 7
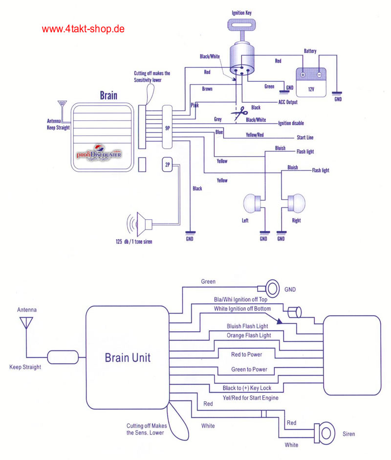
Надеюсь так понятнее.


Вложения:
alarm_schaltplan.jpg
alarm_schaltplan.jpg [ 78.78 KiB | Просмотров: 2060 ]

_________________
Продумано не сказано!
Сказано не услышано!
Услышано не понято!
Понято не принято!
Принято не сделано!
Сделано не законченно!
Вернуться наверх
 Профиль  
 
Показать сообщения за:  Сортировать по:  
Начать новую тему Ответить на тему  [ Сообщений: 3 ] 

Часовой пояс: UTC + 3 часа


Кто сейчас на форуме

Сейчас этот форум просматривают: нет зарегистрированных пользователей и гости: 1


Вы не можете начинать темы
Вы не можете отвечать на сообщения
Вы не можете редактировать свои сообщения
Вы не можете удалять свои сообщения
Вы не можете добавлять вложения

Перейти:  
Powered by phpBB © phpBB Group
china-scooter.ru © 2006-2019