Клуб любителей китайских скутеров

Форум клуба любителей китайских скутеров

      
Текущее время: 16 Май 2026, 08:54

Часовой пояс: UTC + 3 часа


Правила форума


Правила форума

Если ваш вопрос касается неисправности вашего скутера, или у вас возникли затруднения с эксплуатацией, или тюнингом, предварительно укажите:
Модель и производителя скутера;
Модель двигателя;
Тактность двигателя и предположительный объём.
После этого, излагайте суть проблемы.
Не забывайте, название поста должно как можно ближе отражать суть проблемы.



Начать новую тему Ответить на тему  [ Сообщений: 39 ]  На страницу Пред.  1, 2, 3
Автор Сообщение
 Заголовок сообщения: Re: Не заводится скутер с кнопки.
СообщениеДобавлено: 17 Mar 2014, 06:09 
Не в сети
Старожил
Старожил
Аватар пользователя

Зарегистрирован: 18 Oct 2010, 06:21
Сообщений: 2538
Откуда: Кубань
Поблагодарил: раз(а)
Поблагодарили: раз(а)
Медали: 4
За полезные и полные ответы. (1) За тех. помощь 1-й степени (1) За тех. помощь 2-й степени (1) За вклад в развитие клуба (1)
Скутер: RACER uragan- 82сс.
Стаж: ***
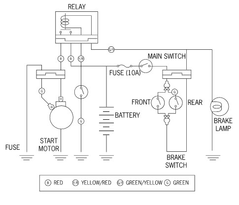
Простая, но рабочая схема подключения стартера.


Вложения:
Сх. подкл стартера..jpg
Сх. подкл стартера..jpg [ 28.19 KiB | Просмотров: 4425 ]

_________________
"Добрым словом и револьвером, вы добьетесь намного большего.... чем одним добрым словом"
...Пишу с ошибками, читаю по слогам.
Вернуться наверх
 Профиль  
 
 Заголовок сообщения: Re: Не заводится скутер с кнопки.
СообщениеДобавлено: 04 Oct 2019, 21:37 
Не в сети
Наблюдатель

Зарегистрирован: 20 Jul 2014, 22:30
Сообщений: 4
Поблагодарил: раз(а)
Поблагодарили: раз(а)
Скутер: SONIK EAGLE KING
Стаж: 2
Всем привет. Листая форум наткнулся на тему, которая для меня сейчас является актуальной и соответствует названию темы. Проблема следующая.
Скутер - китаец (SONIC EAGLE), двигатель - 139QMB. С кнопки не заводится, с лапки заводится хорошо. Снимал и ревизировал стартер - всё нормально. При нажатии на кнопку загорается лампа стопа сзади, реле щёлкает четко и как будто стартеру не хватает мощности аккумулятора провернуть вал коленвала и запустить двигатель. Пробовал замыкать контакты реле накоротко не помогает. Пока держу кнопку пуска падает напряжение аккумулятора, видно по лампе стопа (тухнет) и прибору уровня бензина в баке (стрелка падает до минимума). Такая же ситуация (падение напряжения) и с снятым блоком коммутатора. Аккумулятор новый (грешил и на него тоже). *HELP* Подскажите, кто знает, где искать причину. Спасибо.


Вернуться наверх
 Профиль  
 
 Заголовок сообщения: Re: Не заводится скутер с кнопки.
СообщениеДобавлено: 04 Oct 2019, 22:05 
Не в сети
Старожил
Старожил
Аватар пользователя

Зарегистрирован: 24 Oct 2010, 23:54
Сообщений: 1601
Откуда: Раменское
Поблагодарил: раз(а)
Поблагодарили: раз(а)
Медали: 4
За полезные и полные ответы. (1) За тех. помощь 1-й степени (1) За тех. помощь 2-й степени (1) За грамотность (1)
Скутер: Haobon qt10, S ZNEN-King, Рига-26
Стаж: C89
slavyan писал(а):
При нажатии на кнопку загорается лампа стопа сзади, реле щёлкает четко и как будто стартеру не хватает мощности аккумулятора провернуть вал коленвала и запустить двигатель. Пробовал замыкать контакты реле накоротко не помогает. Пока держу кнопку пуска падает напряжение аккумулятора, видно по лампе стопа (тухнет) и прибору уровня бензина в баке (стрелка падает до минимума).

От какой кнопки загорается СТОП? Пока держишь кнопку, напряжение как быстро падает? стартер - всё нормально - при прямом подключении аккумулятора крутится?


Вернуться наверх
 Профиль  
 
 Заголовок сообщения: Re: Не заводится скутер с кнопки.
СообщениеДобавлено: 04 Oct 2019, 22:06 
Не в сети
Старожил
Старожил
Аватар пользователя

Зарегистрирован: 24 Aug 2011, 03:31
Сообщений: 3804
Откуда: Гагарин - родина Ю.А.Гагарина
Поблагодарил: раз(а)
Поблагодарили: раз(а)
Медали: 3
За дальнобой 2-й степени. (1) За тех. помощь 1-й степени (1) За тех. помощь 2-й степени (1)
Скутер: Большой красный.
Стаж: с детства
Заряди аккумулятор или замени на аккумулятор с бОльшим пусковым током.

_________________
Изображение


Вернуться наверх
 Профиль  
 
 Заголовок сообщения: Re: Не заводится скутер с кнопки.
СообщениеДобавлено: 04 Oct 2019, 22:25 
Не в сети
Наблюдатель

Зарегистрирован: 20 Jul 2014, 22:30
Сообщений: 4
Поблагодарил: раз(а)
Поблагодарили: раз(а)
Скутер: SONIK EAGLE KING
Стаж: 2
От какой кнопки загорается СТОП?
Прошу прощения. Я хотел сказать, при нажатии на рычаг тормоза.

Пока держишь кнопку, напряжение как быстро падает?
Буквально 4-5 секунд.

при прямом подключении аккумулятора крутится?
Да.

Заряди аккумулятор или замени на аккумулятор с бОльшим пусковым током.
Аккумулятор новый. Емкость 9 А/ч.


Вернуться наверх
 Профиль  
 
 Заголовок сообщения: Re: Не заводится скутер с кнопки.
СообщениеДобавлено: 04 Oct 2019, 23:01 
Не в сети
Старожил
Старожил
Аватар пользователя

Зарегистрирован: 24 Aug 2011, 03:31
Сообщений: 3804
Откуда: Гагарин - родина Ю.А.Гагарина
Поблагодарил: раз(а)
Поблагодарили: раз(а)
Медали: 3
За дальнобой 2-й степени. (1) За тех. помощь 1-й степени (1) За тех. помощь 2-й степени (1)
Скутер: Большой красный.
Стаж: с детства
slavyan писал(а):
Аккумулятор новый. Емкость 9 А/ч.

Новый - не значит заряженный. А скорее всего - не заряженный. Купленный в магазине аккумулятор никогда не заряжен на 100%.
Ёмкость аккумулятора - это одна, но не единственная его характеристика. Для двигателей со стартерным пуском большое значение имеет именно пусковой ток.

_________________
Изображение


Вернуться наверх
 Профиль  
 
 Заголовок сообщения: Re: Не заводится скутер с кнопки.
СообщениеДобавлено: 04 Oct 2019, 23:16 
Не в сети
Старожил
Старожил
Аватар пользователя

Зарегистрирован: 24 Oct 2010, 23:54
Сообщений: 1601
Откуда: Раменское
Поблагодарил: раз(а)
Поблагодарили: раз(а)
Медали: 4
За полезные и полные ответы. (1) За тех. помощь 1-й степени (1) За тех. помощь 2-й степени (1) За грамотность (1)
Скутер: Haobon qt10, S ZNEN-King, Рига-26
Стаж: C89
Может ещё что замыкает, возможно реле стартера.


Вернуться наверх
 Профиль  
 
 Заголовок сообщения: Re: Не заводится скутер с кнопки.
СообщениеДобавлено: 04 Oct 2019, 23:25 
Не в сети
Наблюдатель

Зарегистрирован: 20 Jul 2014, 22:30
Сообщений: 4
Поблагодарил: раз(а)
Поблагодарили: раз(а)
Скутер: SONIK EAGLE KING
Стаж: 2
Может ещё что замыкает, возможно реле стартера.

Пробовал замыкать контакты реле (два красных толстых провода) тоже самое что и при попытке пуска с кнопки.


Вернуться наверх
 Профиль  
 
 Заголовок сообщения: Re: Не заводится скутер с кнопки.
СообщениеДобавлено: 04 Oct 2019, 23:27 
Не в сети
Наблюдатель

Зарегистрирован: 20 Jul 2014, 22:30
Сообщений: 4
Поблагодарил: раз(а)
Поблагодарили: раз(а)
Скутер: SONIK EAGLE KING
Стаж: 2
Новый - не значит заряженный. А скорее всего - не заряженный. Купленный в магазине аккумулятор никогда не заряжен на 100%.
Ёмкость аккумулятора - это одна, но не единственная его характеристика. Для двигателей со стартерным пуском большое значение имеет именно пусковой ток.

Аккумулятор сам после покупки заряжал.


Вернуться наверх
 Профиль  
 
Показать сообщения за:  Сортировать по:  
Начать новую тему Ответить на тему  [ Сообщений: 39 ]  На страницу Пред.  1, 2, 3

Часовой пояс: UTC + 3 часа


Кто сейчас на форуме

Сейчас этот форум просматривают: нет зарегистрированных пользователей и гости: 23


Вы не можете начинать темы
Вы не можете отвечать на сообщения
Вы не можете редактировать свои сообщения
Вы не можете удалять свои сообщения
Вы не можете добавлять вложения

Перейти:  
Powered by phpBB © phpBB Group
china-scooter.ru © 2006-2019